Surge Protector DEHNshield DSH TNS 255 - 941400
Application-optimised and prewired combined lightning current and surge arrester for TN-S systems with a nominal voltage of 230 / 400 V (4+0 configuration).
Деталі продукту
- Бренд
- DEHN
- Артикул
- 941400
- код EAN13
- 4013364133563
- MPN
- 941400
Технічна документація
Brak danych technicznych
Опис
Description
AC power system protection
DEHNshield TNS
Combined type 1+2 surge protective device for TN-S systems with 230/400V AC

Advanced spark gap technology
DEHNshield TNS is a professional surge protective device combining type 1 and type 2 protection, specifically designed for TN-S power systems with nominal voltage of 230/400V AC in 4+0 configuration.
The device provides comprehensive protection against atmospheric surges and switching overvoltages, featuring innovative spark gap technology that delivers exceptional performance in a compact design while ensuring reliable operation of your electrical installations.
Ultra-compact design with only one module per pole saves valuable panel space while providing outstanding lightning current discharge capacity up to 50 kA (10/350 µs) in accordance with EN 61643-11 standards.
Key Features
- Type 1 + Type 2 protection in one device
- 230/400V AC TN-S system applications
- Lightning current capacity up to 50 kA
- Visual status indication: green/red
- Certified: KEMA, VDE, UL approved
Space-saving spark gap technology
Revolutionary spark gap technology delivers maximum protection in minimal space with only one module per pole.
The device features application-optimized and prewired spark gap technology that provides exceptional lightning current discharge capacity while maintaining an ultra-compact footprint. This innovative approach allows for comprehensive lightning equipotential bonding including protection of terminal equipment.
High follow current extinguishing capacity of 25 kA RMS ensures reliable operation and prevents unwanted tripping of upstream protective devices, maintaining system continuity during surge events.
-40°C to +80°C
≤ 100 ns


Professional installation and monitoring
Professional DIN rail mounting with comprehensive status indication for reliable operation monitoring.
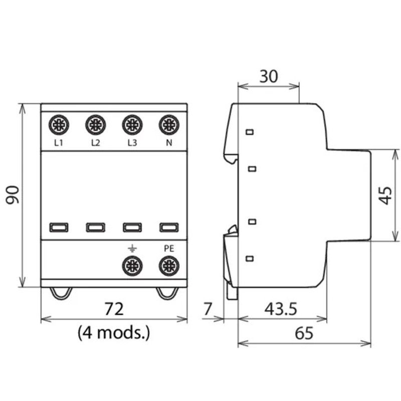
The device may only be connected and installed by an electrically skilled person, observing national standards and safety regulations. The compact design occupies only 4 modules on a standard DIN rail while providing complete protection for TN-S systems.
Built-in status indicator in the inspection window provides clear operational feedback - green indicates normal operation, while red signals a fault condition requiring device replacement. Maximum mains-side overcurrent protection up to 160 A gG ensures compatibility with various installation configurations.
Installation requirements
- Installation by qualified electrician only
- Indoor installation only (IP20)
- Cable cross-section: 1.5-35 mm²

Energy coordination capabilities
Advanced energy coordination with terminal equipment for comprehensive three-level protection system.
DEHNshield TNS provides energy coordination with terminal equipment (≤ 10 m) offering type 1 + type 2 + type 3 protection cascade. This ensures optimal protection coordination throughout the entire electrical installation from main distribution to sensitive terminal equipment.
Protection coordination features:
-
Three-level protection
Type 1 + Type 2 + Type 3 coordination -
Follow current limitation
No tripping of 32A gG fuse up to 25 kA RMS
Specifications
DEHNshield TNS (941400) |
|
| SPD according to EN 61643-11 / IEC 61643-11 | type 1 + type 2 / class I + class II |
| Energy coordination with terminal equipment (≤ 10 m) | type 1 + type 2 + type 3 |
| Nominal voltage (a.c.) (U N ) | 230 / 400 V (50 / 60 Hz) |
| Max. continuous operating voltage (a.c.) (U C ) | 255 V (50 / 60 Hz) |
| Lightning impulse current (10/350 µs) [L1+L2+L3+N-PE] (I total ) | 50 kA |
| Specific energy [L1+L2+L3+N-PE] (W/R) | 625.00 kJ/ohms |
| Lightning impulse current (10/350 µs) [L, N-PE] (I imp ) | 12.5 kA |
| Specific energy [L,N-PE] (W/R) | 39.06 kJ/ohms |
| Nominal discharge current (8/20 µs) [L/N-PE]/[L1+L2+L3+N-PE] (I n ) | 12.5 / 50 kA |
| Voltage protection level [L-PE]/[N-PE] (U P ) | ≤ 1.5 / ≤ 1.5 kV |
| Follow current extinguishing capability (a.c.) (I fi ) | 25 kA rms |
| Follow current limitation / Selectivity | no tripping of a 32 A gG fuse up to 25 kA rms (prosp.) |
| Response time (t A ) | ≤ 100 ns |
| Max. mains-side overcurrent protection | 160 A gG |
| Temporary overvoltage (TOV) [L-N] (U T ) – Characteristic | 440 V / 120 min. – withstand |
| Operating temperature range (T U ) | -40 °C ... +80 °C |
| Operating state / fault indication | green / red |
| Number of ports | 1 |
| Cross-sectional area (L1, L2, L3, N, PE, 9 ) (min.) | 1.5 mm 2 solid / flexible |
| Cross-sectional area (L1, L2, L3, N, PE, 9 ) (max.) | 35 mm 2 stranded / 25 mm 2 flexible |
| For mounting on | 35 mm DIN rails acc. to EN 60715 |
| Enclosure material | thermoplastic, red, UL 94 V-0 |
| Place of installation | indoor installation |
| Degree of protection | IP 20 |
| Capacity | 4 module(s), DIN 43880 |
| Approvals | KEMA, VDE, UL |
| Manual | DEHNshield_User_Manual.pdf |